据能源部门统计,2020年全球光伏逆变器的新增及替换整体市场规模将达到约136GW,且将在未来数年保持在平均20%以上的增长速度,至2025年全球光伏逆变器新增及替换整体市场将有望达到400GW的市场。
光伏逆变器作为光伏发电系统的关键组成部分,其作用是将光伏组件产生的可变直流电压转换为市电频率交流电,直接影响到电网的安全可靠运行。目前,市面上常见的逆变器主要为集中式逆变器、组串式逆变器和微型逆变器。
图1 各种光伏逆变器结构对比
微型逆变器主要应用在低于300 W的的光伏并网系统中,通常微型逆变器的数量与光伏组件数量相同,每一组件的交直流变换和最大功率跟踪功能单独进行,当某块电池板损坏或被遮挡的情况下,不影响其他逆变器的正常工作,可即插即用,能够根据用于需求进行安装扩展。
此外,微型逆变器的设计使用寿命长达25年,远高于标准逆变器,这使得使得其收益也高于一般的传统光伏系统。
在双碳背景下,分布式光伏成为扩大我国光伏发电应用规模的重要抓手,而微型逆变器作为分布式发电系统的主要技术方案之一,凭借其安全、高效、智能、可靠、便捷等优势,逐步在分布式光伏应用场景中成为优选。预计到2025年,全球微型逆变器市场将增长至300亿元左右,市场空间广阔。
图2 资料来源:华经产业研究院
逆变器的首要功能是直交流变化功能,其中,IGBT、SiC、MOSFET作为逆变器的核心元件,也随着光伏的不断发展得以进一步打开市场空间。
针对光伏市场应用,维安产品组合包括全系列的功率器件,具体包括高压SJ-MOSFET、中压SGT MOSFET和IGBT模组和第三代半导体碳化硅肖特基二极管SiC SBD,此外,维安还可以提供AC/DC、DC/DC、LDO、保护器件等产品来实现完整的系统级方案。
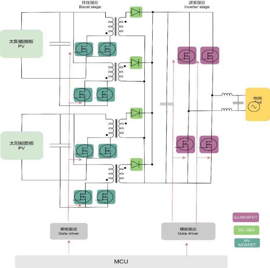
不同结构逆变器有不同电路框架,图3为微型逆变器拓扑架构图。功率器件作为整个电路系统的关键器件,金额占比较高。
图3 微型逆变器拓扑架构图
随着全球光伏需求的快速增长,维安加快布局光伏行业业务,除了微型逆变器,维安对组串逆变器及储能变流器和相关的BMS这些未来景气度较高的细分领域,都有相应的产品和方案来配套。为方便快速选型,下表为维安在逆变器和储能应用中常用物料规格型号。
跳转“产品中心”页面,了解更多维安MOSFET产品信息:https://www.way-on.cn/Product-Center/293.html
公众号
地址:上海市浦东新区施湾七路1001号
电话:+86-21-5031 0888
邮箱:market@way-on.com
FAE@way-on.com
Copyright (C) Wayon Electronics Co.,Ltd. All Rights Reserved

